成果简介
我国具有丰富的肉桂油资源,约占全球肉桂资源80%以上;我区是国内肉桂主产区,产量占国内肉桂油产量的65%以上,利用肉桂油制备天然苯甲醛将有美好的前景,具有良好的经济价值和明显的市场竞争力。目前我国主要采用肉桂醛的碱性水解法制备天然苯甲醛。该方法的缺点就是肉桂醛与水为互不相溶的两种液体,反应物之间难以充分接触,同时使用大量的碱液会增加处理成本,也容易污染环境。
本成果提供新的催化氧化肉桂醛为苯甲醛的方法,以Fe、Mo、W、Mn、Ca、Al、Cu、Zn等的两种或三种复合氧化物作为催化剂,通入O2或空气为氧源,肉桂醛经气化后进入固定床反应器中,进行气固相催化连续反应,产物连续通过分子蒸馏装置得到纯度高的天然苯甲醛;臭氧协同多相催化肉桂醛或肉桂油制备天然苯甲醛,选择臭氧作为氧化剂;设计和优化天然苯甲醛过程的工艺条件(如氧源和肉桂油流量;选择无水乙醇、硫脲作为溶剂;反应温度和反应压力),提供新的催化氧化肉桂醛为天然苯甲醛的方法。
应用前景
1. 本发明以空气或氧气为氧源,在固定床反应器中进行气相催化氧化肉桂醛为苯甲醛,工艺简单,操作简便,处理量大。
2. 不需要使用溶剂,环境友好绿色无污染,并且产物分离简便,对苯甲醛天然度无影响。
3. 采用臭氧协同多相催化肉桂醛或肉桂油合成天然苯甲醛,臭氧的利用率更高,苯甲醛的选择性、纯度和收率更好。
4. 采用的催化剂无毒无害,环境友好,对苯甲醛的品质没有影响,同时具有更高的催化活性,易于分离且可重复利用率高,具有工业化生产潜力。
5. 除用于肉桂油深加工,还可对肉桂油蒸馏尾油中的肉桂醛进行回收再利用。
成熟度
成果已经开展基础研究。
成果展示

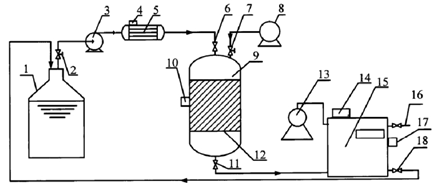
图1 气-固相催化氧化装置结构示意图
知识产权情况

成果完成人
化学化工学院:秦祖赠,罗轩
成果转化,请联系成果与合作处,联系人:刘老师,联系电话:0771-3272162。